配電系統設計軟體之建模與連接應用
五月
26
作者:
2025/5/26 下午 03:29
前言
自從80年代個人電腦開始普及,受到儲存容量與執行速度的限制,其應用主要集中在文書處理,儲存與列印,隨著運算架構與硬體技術的日新月異,不僅讓容量與速度已翻轉成優勢,同時也進入圖形化操作介面的時代,電腦應用隨著人類的想像力無限展開 - 只有想不到,沒有做不到,其中工具軟體的分支也延伸至專業工程的繪圖、計算和設計等領域。
有關電氣分析工具軟體,ETAP無疑是目前最廣為人知,使用最多的工程專業軟體之一。此類電氣分析軟體包含一組龐大電氣元件庫,例如發電機、變壓器、斷路器、電動機與負載設備等,透過導體連結,建構電力系統的網路拓撲,根據元件參數與上下游關係,執行相關運算,依結果進行分析,並經反覆運算與分析過程,最終完成一份專業的電氣分析報告。
目前電氣分析工具軟體透過圖形化操作介面,在使用上非常簡單直觀,並靈活快速地產生回應與輸出成果,儘管具備了許多無可爭辯的優勢,但應用在用戶端的配電系統設計上,卻存在許多不可避免的劣勢,整理說明如下:
- 單一元件,過於龐雜:
配電系統之高低壓盤製作已高度模組化,依需求用途組合裝配,可批量生產且便於維護。
- 元件連結,無關安裝:
配電系統之電源,開關,導體與設備之電氣連結,必須考慮實體位置的安裝與連接方式。
- 設計規範,安全要求:
配電系統之設計要求,主要依據當地公共供電之用戶用電設備裝置規則與設備器材規範。
典型的配電系統模型
配電系統設計必須遵循供電的可靠性和品質、安全性、經濟性、可維護性、操作簡便性和功能性等原則,一般而言,系統可靠性與可維護性取決於連接方式,例如環狀系統(Ring system),結構複雜,可靠性較佳,放射狀系統(Radial system),結構簡單,可靠性較差,也就是伴隨著可靠性的增加,建置與維護成本也會隨之增加。
如何同時兼顧供電可靠與經濟合理,的確是配電系統設計的重要考量。目前最常見的配電系統是採用放射狀系統,其線路架構,保護設計,以及安裝施工均非常簡單,建置與維護成本也容易被接受,同時滿足許多中小型工廠的需求。
匯流排在放射狀系統中扮演非常重要的角色,所有高壓電力從進線集中到匯流排,並分配到出線,經主變壓器轉換成低壓後傳輸到負載中心。如果匯流排或主變壓器,其中一個發生故障,將影響整個配電系統,進而造成重大的經濟損失,換句話說配電系統的可靠性將取決於匯流排和主變壓器的可靠性。
為了避免單一匯流排故障影響整個配電系統,可採用雙電源進線,集中到兩條匯流排,每條匯流排承載大約 50% 的負載,但其尺寸可以承載全部的負載,也可以使用至少兩個或更多主變壓器,安裝容量須超過二次側設備容量合計至少 15% 至 20%,以確保一定程度的冗餘,並在高壓和低壓匯流排均配有分段斷路器(TIE),如圖 1 所示:

圖 1 高壓雙電源配電系統,低壓雙迴路配電系統
當任何設備和導線發生故障或者需要進行維護更換時,可以斷開故障側的Main斷路器,將電源從備用側轉移到故障側,如果備用側電源無法承載全部的負載時,則在轉移之前必須採取措施來降低非關鍵負載。一旦修復完成,則閉合故障側的Main斷路器,斷開TIE斷路器,透過這種“Main-Tie-Main”結構,即使任何設備和導線發生故障時,供電服務也不中斷,有效提升配電系統的穩定與可靠性。
因為分別來自兩個的不同變電所,電源相角不盡相同,須透過互鎖機制,避免發生同時併聯供電,也就是這三個斷路器“Main-Tie-Main”,在某個時間點,只有其中兩個斷路器會閉合,可能的開關狀態,如表 1 所示:
| Main-Tie-Main |
雙電源獨立供電 |
電源 #1 故障 |
電源 #2 故障 |
| MVCB1 |
Close |
Close >> Open |
Close |
| TIE |
Open |
Open >> Close |
Open >> Close |
| MVCB2 |
Close |
Close |
Close >> Open |
表 1 Main-Tie-Main 互鎖之開關狀態
建模單元 - 進線,母線與出線
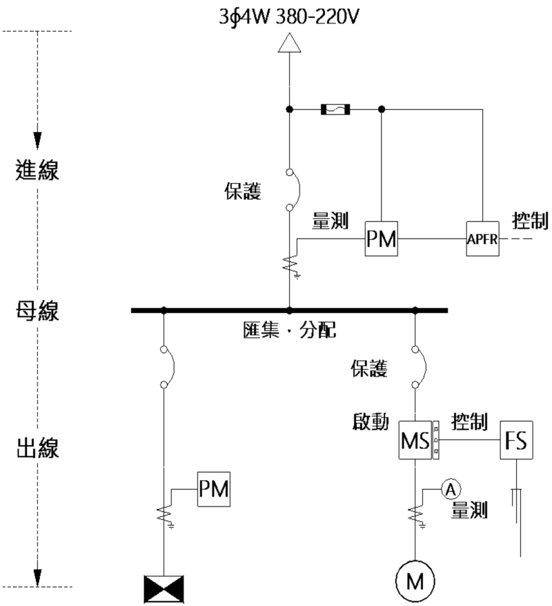
所謂的建模單元,就是將完整的系統模型進行逐一拆解,找出一個一個可重複使用的基本單元,有了這些基本單元,即可按步驟依序組裝,快速還原系統或擴展其他類似的系統類型。放射狀配電系統看似龐大而複雜,實際上也是由多個放射狀配電單元組合而成,每個放射狀配電單元包含進線,母線與出線等,如圖 2 所示:

圖 2 放射狀配電系統的建模單元
其中進線(Incoming)表示進入建模單元的線路,出線(outgoing)表示離開建模單元的線路。進線將電力匯集至母線(Bus),然後分配到每條出線,在進線和出線上可進行保護,控制與量測。出線連接負載設備或者另一個放射狀配電單元,透過主幹–分支結構分枝散葉,形成整個放射狀配電網路。
低壓盤類型
對低壓系統而言,其建模單元就是低壓盤,進線就是低壓盤的幹線,出線就是低壓盤的分路,其配備保護設備(斷路器或熔絲)、控制方式(液位開關、定時開關、光度計與溫度控制等)、測量儀表(電流表、多功能電表),以及確保供電安全、運作和監控所需的相關元件。依據不同特性與用途,將低壓盤分成受電箱、電錶箱、配電盤,抽屜開關櫃,ATS和變壓器盤 … 等類型,如圖 3,圖 4 和圖 5 所示,使用者可依據不同的應用場景進行選擇,並使用這些低壓盤設計規劃所需的低壓系統。

圖 3 受電箱,電錶箱

圖 4 集合電錶箱

圖 5 抽屜開關櫃,含抽出單元
高壓盤類型
對高壓系統而言,其建模單元就是高壓盤,進線表示進入高壓列盤(相鄰排列)的線路,出線表示離開高壓列盤的線路,透過水平主匯流排(Cu bus)實現高壓盤的連接與延伸擴充,如圖 6 所示:

圖 6 高壓列盤
高壓盤的盤體結構最常見的是金屬封閉分層結構,由多個分隔室組成,每個分隔室依用途配備相關的高壓元件,並以主要元件來命名。典型的中置櫃的三層五室結構,由上而下,由前至後分別為儀表室(上層前室),匯流排室(上層後室)、開關設備室(中層)、比壓器室(下層前室)與電纜室(下層後室)。在進線和出線上提供過載保護、短路保護、負載開關與隔離功能的開關設備,便裝設在中間的開關設備室,在高壓單線圖上,看到的每一個開關設備,都是一個一個的高壓盤,配電盤製造商也以開關設備(若有裝設)與量測控制等用途作為整套型高壓盤的分類依據,例如屋外隔離開關盤,屋內隔離開關盤,主斷路器盤、分路斷路器盤,負載開關盤,接線盤,連絡盤和提升盤等,讓使用者更容易了解其用途,並依需求進行選擇與搭配,如圖 7,圖 8 所示:

圖 7 屋內隔離開關盤,主斷路器盤、分路斷路器盤

圖 8 接線盤,連絡盤和提升盤
選用這些高壓盤類型時,可以直覺地從高壓盤類型名稱中得知此類高壓盤的用途或者其裝設的開開設備,同時也會配置可選如避雷,計量,接地或帶電顯示等輔助功能。使用者可以使用這些高壓盤類型,快速建立所需的高壓盤,包括屋外或屋內,盤體材質,饋線尺寸,開開設備與相關可選附件的規格等。因篇幅所限,僅對這些高壓盤類型做綜合性的概要說明:
- 隔離開關提供隔離功能,以便進行維護作業,只能在無載狀況下操作。
- 高壓抽出型斷路器提供保護,負載開關與隔離等完整功能,但不像低壓斷路器配備完整的跳脫裝置,必須搭配比流器,比壓器和保護電驛等高壓設備,感測線路異常狀態,發出警報,進行跳脫和閉合操作。
- 負載開關的構造與隔離開關相同,在其接點上加裝消弧室,提供負載開關與隔離功能,在正常工作條件可切斷負載電流,但無法切斷短路電流,通常與限流型電力熔絲串聯組合,提供短路保護功能。
- 接地開關可釋放儲存在饋線或設備中的靜電,還可以防止系統意外通電。隔離開關與接地開關,或者高壓斷路器與接地開關之間均具備互鎖機制,當隔離開關或者高壓斷路器位於閉合狀態時,接地開關無法斷開,反之亦然。
連接方式 – 電線電纜,匯流排,匯流排槽
配電網路是由一個或多個配電盤透過導體相互連接而成,常用的連接導體有電線電纜,匯流排與匯流排槽等。一般而言,若傳輸和分配小功率時,可以使用電線電纜,而大功率時,考慮並聯多組電纜或者使用匯流排槽,例如在主變壓器與低壓主盤之間的導體或者建築物的上升主幹線。
電纜架(Cable trays)與匯流排槽系統(Busway Systems)
在國內目前最常見的系統是使用線槽和電纜架等機械框架支撐電線電纜,將沿同一路線的大量電纜聚集在一起,形成主幹線,然後通過導線管的分支線連接到電動機、開關設備和照明電路。這些線槽和電纜架提供多種寬高尺寸與長度,以及三通、異徑管、交叉口和彎頭等配件,使其能夠適應各種不同的配電場所,幾乎可以安裝在任何環境中。
匯流排槽系統常見於高層建築或工業廠房中,提供簡單靈活的電力傳輸和分配系統。匯流排槽是將匯流排嵌入環氧澆鑄樹脂,封閉在金屬槽結構中,形成主幹線,並且每隔一段距離提供一個分接點,然後使用配備保護或隔離開關的分接盒插入至分接點,將電力引接分配至其他用電區域,如圖 9 所示:

圖 9 電纜架系統(Cable Trays)與匯流排槽系統(Trunking System)
不管電纜架或者匯流排槽系統的尺寸都必須考慮未來可能的擴展,並且必須允許新的連接。使用電纜系統,配電箱和配電盤等連接設備必須安裝在主幹線路上預先定義的連接位置。而匯流排槽系統,則可以在不斷電的情況下進行連接和斷開,根據需求隨時修改或新增分接點的位置與數量。
配電系統的選擇不僅限於單一的解決方案,電纜架和匯流排槽系統是兩種不同的系統,各有其優勢。根據建築物的複雜程度和空間大小、用電功率與連接位置等條件,選用參考,如表2所示,這兩種系統是互補的,可以安裝在不同的級別,也可以在同一地點用於不同的用途。
| |
安培容量 |
安裝空間 |
連接位置 |
| 電纜架系統 |
小:電纜並聯之修正係數 |
大:排列間距,彎曲半徑 |
固定不變 |
| 匯流排槽系統 |
大:400 A ~ 6400 A |
小:緊湊密實,簡單整潔 |
靈活可變 |
表 2 電纜架與匯流排槽系統之安裝條件
匯流排系統(Busbar Systems)
匯流排系統主要有兩種配置,透過主斷路器將電力匯集至水平主匯流排,其通過絕緣的穿牆套管,延伸至相鄰排列之盤體上方的匯流排室,然後在每個配電盤體上方的匯流排室,從水平主匯流排分接垂直分支匯流排,將電力分配至不同的出線。高壓匯流排系統,如圖10所示,低壓抽屜櫃匯流排系統,如圖11所示:

圖 10 高壓匯流排系統

圖 11 低壓抽屜櫃匯流排系統
配電系統設計流程
在軟體中提供了多種典型常見的高低壓盤類型,每一種配電盤類型均有各自的特性和用途,如前所述,您可以使用這些配電盤類型建立所需的高壓盤與低壓盤,然後依現場環境與安裝條件選用電線電纜,匯流排或匯流排槽等導體型式,將這些配電盤連接在一起,快速高效建立符合需求的配電系統,這種類似積木遊戲的設計程序稱為配電系統的建模(Modeling)。由於高壓盤與低壓盤的盤體結構與組成設備的差異,在軟體中透過不同的設計介面,分別建立高壓系統與低壓系統,然後透過台電變壓器(低壓供電)或高壓變壓器(高壓供電)將高壓系統與低壓系統連接在一起,完成整個配電系統的規劃與設計,如圖 12 所示:

圖 12 設計流程
建議先設計低壓系統,從末端的配電箱開始,逐樓逐層到每棟大樓的中繼盤,根據燈力熱設備的容量合計,決定總盤的數量,需量設定與功因改善,並進一步確認主變壓器的數量與容量。接著再設計高壓系統,從TPC的引進電源與短路容量,電錶箱,進線隔離和計量,經高壓主斷路器,將進線的電力匯集至母線,並分配至每條出線,經主變壓器降壓後連接至低壓總盤,並使用高壓分路斷路器保護主變壓器。一旦低壓系統與低壓系統完成連接後,即可進行故障電流計算,然後根據最大故障電流決定低壓斷路器的啟斷容量,以確保在本身不故障的情況下,能夠切斷短路電流。
軟體運作架構
軟體運作架構,如圖13所示,主要包含基本資料與專案設計兩大功能模組,基本資料模組用於負載設備,保護設備與配管配線等基本資料之維護與擴充,並提供在專案設計時,簡化資料輸入程序,隨選即用,減少時間與錯誤,也就是以基本資料做為系統運作的基礎,建構系統之專案管理、負載分析、高壓系統、保護協調、照明設計、接地設計、緊急柴油發電機容量計算、發電機簽證與太陽光電發電系統等設計功能,同時提供計算報表、工程圖檔和工程標單等資料輸出。

圖 13 軟體功能模組與資料處理
另外某些如斷路器,電容器,變壓器和保護電驛等基本資料,不同廠商有各自不同的類型和規格,例如士林MCCB斷路器有15 AT、20 AT、30 AT、40 AT和50 AT等,三菱則是16 AT、20 AT、25 AT、32 AT、40AT和50 AT等,您可以在專案屬性的工程標單中,指定元件類型的參考廠商,如圖14所示。

圖 14 工程標單建議廠商,專案屬性工程標單
您可使用〝工程標單參考廠商〞基本資料(圖14左),建立常用的元件廠商範本,然後在建立或修改專案時,在工程標單(圖14右)選取套用所需的範本,這些廠商除了會出現在工程標單的編碼(備註)欄,該專案也會依該元件的廠商1作為基本資料的篩選條件,以MCCB為例,若廠商1為三菱,則負載分析的保護開關,當選擇MCCB時,將顯示三菱的MCCB規格,以確保工程標單的MCCB規格與參考廠商的有效對應,如圖 15所示。
.png)
圖 15 工程標單的編碼(備註)欄 - 參考廠商
低壓配電系統
低壓配電系統建模的第一步是使用低壓盤類型定義所需的低壓盤,包括識別盤名,供電方式與供電電壓等資訊,例如L1盤 1∮3W 220 – 110 V,如圖 16 所示。

圖 16 新增配電盤
大部分情況下,建築物內的電源分配是透過使用簡單的放射狀連接來實現,也就是不管要連接負載設備或者下游子盤,便要新增迴路,接著指定連接相別,選擇負載別,輸入負載名稱,設備容量,數量與功因效率等參數。確定負載設備後,依設備容量與連接電壓計算負載電流,經查表篩選產生開關的規格與管線的尺寸。您只要依實際情況選用所需的開關與管線類型,系統會自動產生對應的規格,例如預設的保護開關為MCCB 2P 50AF 20 AT,當改成MCCB 可調時,則其規格將變成2P 125 AF 20 AT。
接下來分別說明如何連接負載設備,建立低壓盤的負載表,以及連接下游子盤,建立盤對盤的幹線,完成低壓配電系統之規劃與設計。
連接負載設備
- 照明迴路:1∮ 220 V LED 吸頂雙管 2尺 30盞,如圖 17 所示:
- 電源:連接相別 AB,1∮ 220 V
- 設備:LED 吸頂雙管 2尺,18W-2,功因0.8,效率0.95
- 保護、控制、量測:MCCB過電流與短路保護
- 管線:PVC電線 In PVC

圖 17 照明迴路
- 插座迴路:1∮ 110 V 20 A 接地型雙聯插座 6 個,如圖 18 所示:
- 電源:連接相別 AN或BN,1∮ 110 V
- 設備:雙聯插座 180 VA,功因0.8
- 保護、控制、量測:RCBO過電流、短路與漏電流保護
- 管線:PVC電線 In PVC

圖 18 插座迴路
- 馬達迴路:揚水泵交替控制 1∮ 220 V 1.5 HP 揚水泵,如圖 19 所示:
- 電源:連接相別 AB,1∮ 220 V
- 設備:揚水泵 1.5 HP,功因0.685,效率0.685
- 保護、控制、量測:RCBO過電流、短路與漏電流保護,直接(MS)啟動,EX+FS(上)控制
- 管線:XLPE電纜 In PVC

圖 19 馬達迴路
- 空調迴路:整套型空調設備與量測電流,如圖 20 所示:
- 電源:連接相別 AB,1∮ 220 V
- 設備:空調箱 1HP,功因0.68,效率0.68
- 保護、控制、量測:MCCB過電流與短路保護,CT+電流表,加掛控制盤(C.P)
- 管線:XLPE電纜In PVC

圖 20 空調迴路
- 電熱迴路:3 加侖儲熱型熱水器與定時開關,如圖 21 所示:
- 電源:連接相別 AB,1∮ 220 V
- 設備:儲熱型熱水器 1 kW
- 保護、控制、量測:MCCB過電流與短路保護,MC + 計時器 TIMER
- 管線:XLPE電纜 In PVC

圖 21 電熱迴路
低壓盤負載表與單線圖如圖 22 所示:
圖 22 低壓盤負載表與單線圖
連接下游子盤
盤對盤之連接要考慮父子盤之電壓是否匹配與實體的連接方式,首先電壓匹配,父子盤的供電方式與供電電壓須一致,例如,若父盤供電電壓為3∮4W 380 – 220 V,則子盤也必須是3∮4W 380 – 220 V,另外若子盤供電電壓為 1∮2W 110 V 或220 V時,盤對盤連接之連接相別,如表 3 所示:
| 父盤供電電壓 |
連接相別 |
子盤供電電壓 |
| 1∮3W 220 – 110 V |
AN,BN |
1∮2W 110 V |
| 1∮3W 220 – 110 V |
AB |
1∮2W 220 V |
| 3∮4W 380 – 220 V |
AN,BN,CN |
1∮2W 220 V |
| 3∮3W 220 V |
AB,BC,CA |
1∮2W 220 V |
表 3 1∮2W盤對盤之連接相別
若父子盤的電壓不匹配,需要連接時,則父盤須要經過變壓器降壓後,再接子盤。變壓器一次側電壓即父盤的供電電壓,二次側電壓則為子盤的供電電壓,無須特別指定。另外變壓器容量必須大於等於子盤的設備容量合計,且應預留未來擴充的裕度,結線方式之二次側繞組須與子盤的供電方式一致,如圖 23 所示:

圖 23 變壓器之結線方式
- 連盤迴路:低壓開關櫃,相鄰排列,採用匯流排系統(Busbar system)連接,如圖 24 所示:
- 設備:低壓子盤
- 保護、控制、量測:無(相鄰排列,分路開關可省略)
- 連接導體:Cu busbar

圖 24 連盤迴路
- 配電盤迴路:間隔一段距離,例如樓上樓下,採配管拉線(Cable)連接,如圖 25 所示:
- 設備:低壓子盤
- 保護、控制、量測:MCCB過電流與短路保護
- 管線:XLPE 電纜 In TRAY

圖 25 配電盤迴路
- BUSWAY迴路:採用匯流排槽系統(Busway system)PLUG-IN 方式連接多個子盤,如圖 26 所示:
- 設備:低壓子盤
- 保護、控制、量測:MCCB過電流與短路保護
- 連接導體:Cu busway

圖 26 BUSWAY迴路
- 變壓器迴路:經變壓器降壓後,再接子盤,如圖27所示:
- 設備:低壓子盤
- 保護、控制、量測:MCCB過電流與短路保護
- 管線:XLPE 電纜 In PVC

圖 27 變壓器迴路
盤對盤的幹線單線圖如圖 28 所示:

圖 28 盤對盤的幹線單線圖
總負載計算
多個分路負載並聯在同一幹線,不管各負載的電壓多大,功率因數多少,總消耗功率等於各負載的有效功率P之〝算術和〞。計算總負載電流時,不可直接將各分路電流相加而得到,因為各負載的功率因數不一定相同,因此必須採用〝向量和〞來計算,如圖 29 所示
圖 29 視在功率之向量和
以L1盤的負載表為例,如圖 30 所示,計算過程與結果如下:

圖 30 總負載計算
ΣS = S1+S2+… =(P1+jQ1)+(P2+jQ2)+… =(P1+P2+…)+J(Q1+Q2+…)= ΣP + jΣQ
ΣP = 1.14 + 0.864 + 1.642 + 1.103 + 1 = 5.749 kW
ΣQ = 0.375 + 0.648 + 1.746 + 1.189 = 3.958 kVAR
ΣS = √(ΣP2 + ΣQ2)= √(5.7492 + 3.9582)= √(48.717)= 6.980 kVA
功因 pf = ΣP / ΣS = 5.749 / 6.980 = 0.82,電流 I = ΣS / V = 6.980 / 0.22 = 31.73 A
總負載經需量設定與功因改善之計算,如表 4 所示:
|
|
視在功率 S(kVA)
|
有效功率 P(kW)
|
無效功率Q(kVAR)
|
|
總負載
|
ΣS = √( ΣP² + ΣQ² )
|
ΣP = P1 + P2 + …
|
ΣQ = Q1 + Q2 + …
|
|
需量 DF = 0.8
|
ΣS * 0.8
|
ΣP * 0.8
|
ΣQ * 0.8
|
|
功率因數改善
|
ΣS = √( (ΣP * 0.8)² + ΣQ’² )
|
ΣP * 0.8
|
ΣQ’ =ΣQ * 0.8 - Qsc
|
表4 總負載之需量設定與功因改善
高壓配電系統
相較於低壓配電系統因集合住宅,店鋪商場,學校,醫院,大樓與廠房等負載特性與維運要求之不同,所衍生出來的多樣性,高壓配電系統則顯得單一且專責 – 高壓受電,電壓轉換與分配負載。
在高壓配電系統的設計介面,提供樹狀檢視與單線圖預覽,從高壓引進電源開始,在上游父盤上,執行〝往後串聯新增〞建立下游子盤,或者在高壓橫母線,執行〝往後並聯新增〞建立並聯子盤,由上而下依用途或開關設備來選擇高壓盤類型,並使用這些高壓盤設計規劃所需的高壓系統,如圖 31 所示。

如圖 31 高壓系統設計
在設計高壓配電系統時,除了須遵循用戶用電設備裝置規則第七章 高壓受電設備相關的設計規定之外,也要考慮電錶箱位置與變電站的空間規劃,這會影響高壓盤的選用與排列方式,接下來說明在不同應用場景的建模參考。
電錶箱位置
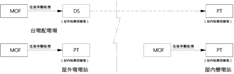
在責任分界點須裝設隔離電源的分段設備 - 進線隔離,若MOF在屋外時,可以選用DS(屋外隔離開關盤),進入屋內後亦須選用PT(屋內隔離開關盤);若MOF與變電站同時在屋內或屋外時,則只要選用PT(屋內隔離開關盤),如圖 32 所示:

圖 32 電錶箱位置
您可以指定箱體材質用於識別屋外或屋內,例如在屋外時,可以選擇屋外不鏽鋼SUS304,在屋內時,可以選擇屋內黑鐵皮SPHC或者屋內鍍鋁鋅鋼板SGLC。
箱體排列
您可使用高壓橫母線(HV Main Line),匯集進線的電力,並分配至多條出線,形成簡單的放射狀配電,通常會在進線上裝設主斷路器,也可裝設比壓器,提供計量功能,在出線上裝設分路斷路器與接地開關,操作步驟如圖33所示:

圖 33 高壓放射狀配電單元
若高壓橫母線採用匯流排時,將貫穿這些高壓盤的盤體上方,形成同一列盤。採用高壓電纜時,表示不在同一列盤,採用外線連接,如圖 34 所示:
,不同列盤(拉外線).jpg)
圖 34 同一列盤(銅排貫穿),不同列盤(拉外線)
採用高壓橫母線可並聯多個高壓分路斷路器盤,負載開關盤,連絡盤,連絡盤與提升盤等,不管是採用匯流排或者高壓電纜,您可以執行〝分路後移〞或者〝分路前移〞來調整高壓分路的順序。例如您可以選擇圖 34 的VCB2盤,然後執行〝分路前移〞,此時VCB2變成高壓第 1 分路,VCB1則成為高壓第 2 分路。接下來我們介紹接線盤,連絡盤與提升盤的相關應用。
接線盤 JB應用
接線盤提供匯流排分接頭與連絡電纜,將分配電力引接至其他變電站,並可裝設比流器提供量測功能,如圖 35 所示,但如果距離較遠,連絡電纜須要提供保護,則可以改用分路斷路器盤。

圖 35 接線盤 JB 應用
連絡盤TIE + 提升盤BR 應用
連絡盤使用抽出型高壓斷路器做為高壓雙電源的水平匯流排系統的分段開關。使用提升盤可將盤體下層的連絡盤的輸出連接到盤體上層的水平匯流排系統,若提升盤放在連絡盤旁邊,就可將兩個相鄰的匯流排系統實體連接在一起,如圖 36 所示:

圖 36 連絡盤TIE + 提升盤BR 應用
結論
利用預先定義不同用途的高低壓盤類型與連接方式,使用這些配電盤類型,新增所需的配電盤,並建立這些配電盤的上下游關係,類似堆積木遊戲的方式,快速直覺完成配電系統的規劃與設計。目前軟體主要支援放射狀的配電系統,以低壓盤而言,要連接負載設備或下游子盤,便要新增迴路後,指定開關與導體加以連接,以高壓盤而言,可以使用〝往後串聯新增〞建立下游子盤,或者在高壓橫母線上,使用〝往後並聯新增〞,建立並聯子盤。建議先設計低壓系統,再設計高壓系統,然後透過台電變壓器(低壓供電)或高壓變壓器(高壓供電)將兩者連接在一起。接著便可執行相關計算,並依結果對設計要求進行檢討與改善,經反覆計算與改善過程,完成配電系統的設計,主要的成果輸出如下:
- 配電系統計算書,包括保護協調,電壓降檢討,功率因數檢討,照明設計,接地設計與緊急發電設備輸出計算表等檢討報告。
- 高壓低壓單線圖,清楚表達設計要求與施工所需的資訊,包括供電電壓,連接相別,設備容量,與開關,管線之類型及規格。
- 配電系統材料表,包括台電電源引進配管線及各接地系統,高低壓開關箱及變壓器,插座及照明,與配管線之規格尺寸及數量。